


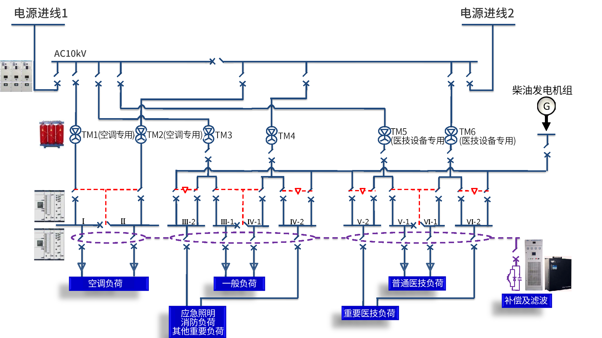
根据医院配电系统的特殊性,我司设计了高可靠性、高安全性的配电系统。中低压配电开关柜可选用施耐德或西门子授权柜;特殊医疗场所,如手术区等,可选用高可靠性的双电源切换箱;针对精密医疗设备,对电能质量要求特别高的场合,可选用具有完美滤波功能的壁挂式有源滤波装置,节省占用空间,也方便后期改造扩容。

惟远能源技术股份有限公司 2017-2022 © Copyright. Wasion Energy 湘ICP备17017822号 京公网安备43030302000117号 网站地图
湖南省湘潭市雨湖区白石路28号 全国24小时服务热线:400-857-2588





