




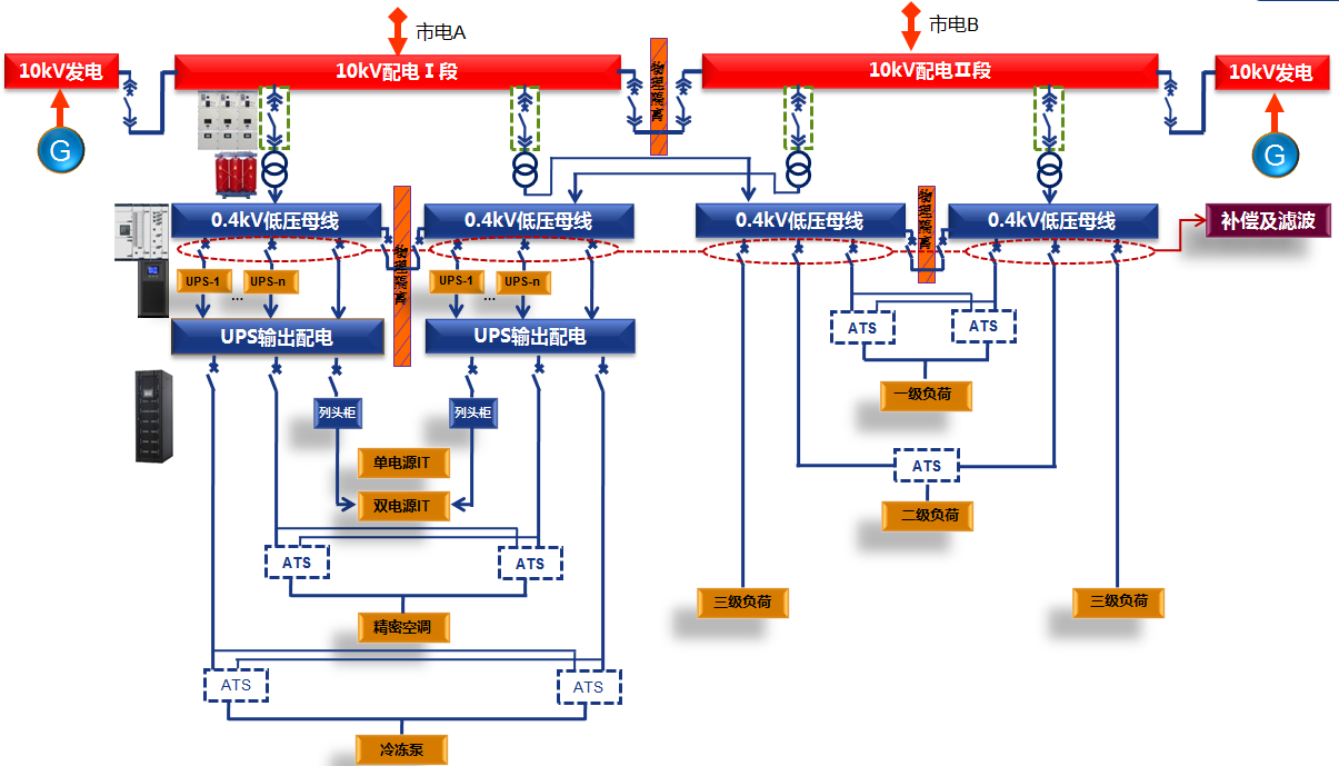
数据中心配电系统物理架构

数据中心供配电系统一次方案
数据中心A级机房高可靠及高安全性采用完全隔离的双总线2N系统:
电气隔离:ATS都是机械转换,具备电气隔离功能;
两路UPS及其他供电设备不存在电气联系;
物理隔离:把两路中低压配电开关柜及UPS系统分别放置在两个防火、防盗的物理房间。
配电系统电在一路供电完全故障的情况下,另一路配电系统完全不受影响,进而大大确保了数据中心供电的连续性气设备在电气及物理上的隔离设计方案,大大提升了数据中心对A级机房故障容错的要求,减少故障范围。

2016年11月,威胜电气承接东江湖数据中心配电总承包工程项目,本项目
提供中低压开关柜、变压器、精密列头柜、配电箱及工程总包等全系列产品及
服务,为东江湖数据中心项目提供了强大的电力保障。于2017年6月本项目已正
式安全启用。
惟远能源技术股份有限公司 2017-2022 © Copyright. Wasion Energy 湘ICP备17017822号 京公网安备43030302000117号 网站地图
湖南省湘潭市雨湖区白石路28号 全国24小时服务热线:400-857-2588




